本文涉及一種電腦散熱風扇控製電路及一種電腦散熱風扇控製方法。
隨著電腦技術的飛速發展,電腦係統通常要進行大量的運算處理,任務繁忙時所產生的熱量也逐漸增加,單憑散熱孔和散熱片無法解決散熱問題,在主動散熱設備E,性價比較高的風冷技術一直是電腦係統最常采用的散熱方式,然而散熱風扇雖然經濟實用,卻也存在很多缺陷:隨著轉速的增加,散熱風扇在高速運轉中產生的噪音也逐漸增大;長時間的高速運轉,不但會縮短散熱風扇使用壽命,而且散熱風扇本身也會產生很大熱量。
如果散熱風扇能在係統繁忙時高速運轉,在係統運轉平緩時降低轉速甚至停止,就可以得到最合理的使用,不但提高了散熱風扇的使用壽命,而且能減少不必要的熱量產生。現有的一種智能風扇(SmartFan)技術正是為實現散熱風扇的合理使用而研發的,它利用Intel的脈衝寬度調製(Pulse Width Modulation, PWM) 規範,根據輸入輸出控製芯片(Super I/0, SI0) 控製PWM的占空比來控製散熱風扇的轉速。由於PWM變化的依據是中央處理器內部的二極管讀取的溫度數據,其精確程度超過熱敏電阻,所以依據PWM的脈衝寬度的占空比調整散熱風扇轉速,其控製精度也很高。

通過Smart Fan技術,用戶可以在基本輸入輸出係統(Basic Input 0utput System,BI0S)中自主設置CPU和主板的溫度限製,當散熱風扇通過PWM脈衝判斷溫度超過所設限製,就會自動運轉,並可根據所產生的熱量大小調控轉速:相反,當溫度未超過設定的限製,散熱風扇則會適當休息。
但是,現有的散熱風扇中隻有4Pin散熱風扇可以通過PWM實現Smart Fan功能,而3Pin散熱風扇由於沒有對應的引腳因此無法接收PWM信號,因此3Pin散熱風扇仍需利用改變其工作電壓大小來控製轉速。
目前市場上支持SmartFan的主板紛紜蕪雜,但是都存在-一個共同的缺陷,隻能支持3Pin或者4Pin散熱風扇中的一種。這樣對客戶而言,對散熱風扇的選擇給他們帶來不便,同樣對於製造商而
言,由於主板對散熱風扇類型的局限性,對散熱風扇連接器的選擇也提出了不同要求,增加了元件采購難度。如果能把3Pin 和4Pin散熱風扇所需控製線路集成,使主板能夠自動分辨散熱風扇類型並對其轉速進行控製,那麽諸如此類問題將不再發生。
鑒於以上內容,有必要提供一種電腦散熱風扇控製方法,以分辨散熱風扇類型,並根據分辨結果選擇不同的控製方式,選擇性提供不同類型散熱風扇的轉速控製功能。
此外,還提供-種電腦散熱風扇控製電路,可選擇性控製不同型號散熱風扇的轉速。
一種電腦 散熱風扇控製方法,包括:通過-轉速計數器測量-一散熱風扇的轉速:改變傳輸到所述散熱風扇的一脈衝寬度調製信號的占空比;通過所述轉速計數器測量脈衝寬度調製信號占空比改變後所述散熱風扇的轉速:比較脈衝寬度調製信號占空比改變前後散熱風扇的轉速,若轉速發生改變則所述散熱風扇為第- - .類散熱風扇,若轉速未發生改變則所述散熱風扇為第二類散熱風扇:若所述散熱風扇為第一類散熱風扇,則通過一-輸入輸出控製芯片控製脈衝寬度調製信號的占空比來控製所述散熱風扇的轉速;和若所述散熱風扇為第二類散熱風扇,則通過一散熱風扇控製電路調整傳輸到散熱風扇的電壓大小來控製散熱風扇轉速。
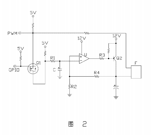
一種電腦散熱風扇控製電路,包括:一電子開關,包括第一、第二和第三端,其第一端接收一第一控製信號,第二端接收一第二控製信號,第三端依次通過一積分電阻及積分電容接地;一運算放大器,包括- -同向輸入端、-反向輸入端及- 輸出端,其同向輸入端通過一 分壓電阻接地,反向輸入端連接於所述積分電阻和積分電容之間,並通過所述積分電阻與一第一電源連接;一電流控製器,包括第一、第二和第三端,其第一端與所述運算放大器的輸出端連接,第二端與一第二電源連接,第三端通過另一分壓電阻與所述運算放大器的同向輸入端連接,所述第三端輸出--散熱風扇控製信號,所述散熱風扇控製信號由所述電流控製器第一端的輸入控製:和一輸出端,分別接收所述第一控製信號及所述散熱風扇控製信號。
上述電腦電腦散熱風扇控製方法能夠分辨散熱風扇類型,並根據分別結果自動選擇控製方式,可選擇性提供不同類型散熱風扇的轉速控製功能,上述散熱風扇控製電路集成了不同型號散熱風扇的轉速控製電路,可根據散熱風扇類型選擇合適的線路對散熱風扇轉速進行控製。
下麵結合附圖及較佳實施方式對本文作進一步詳細描述:圖1是本文電腦散熱風扇控製方法較佳實施方式的流程圖。圖2是本文電腦散熱風扇控製電路較佳實施方式的電路圖。
參考圖1,本文電腦散熱風扇控製方法的較佳實施方式包括:步驟1,通過- -轉速計數器測量一散熱風扇的轉速,並將測量結果發送到一基本輸入輸出係統內進行記錄:步驟2,通過一輸入輸出控製芯片改變傳輸到所述散熱風扇的一-脈衝寬度調製信號的占空比,使其降低一半;步驟3,通過所述轉速計數器測量脈衝寬度調製信號占空比改變後所述散熱風扇的轉速,並將測量結果發送到基本輸入輸出係統:步驟4,基本輸入輸出係統比較脈衝寬度調製信號占空比改變前後散熱風扇的轉速,由於4Pin散熱風扇轉速由脈衝寬度調製信號占空比控製,而3Pin散熱風扇沒有此功能,因此若轉速對應脈衝寬度調製信號占空比降低--半則所述散熱風扇為4Pin散熱風扇,若轉速未發生改變則所述散熱風扇為3Pin散熱風扇:步驟5,若所述散熱風扇為4Pin散熱風扇,則可
通過所述輸入輸出控製芯片控製脈衝寬度調製信號的占空比來控製所述散熱風扇的轉速;和步驟6,若所述散熱風扇為3Pin散熱風扇,則通過一散熱風扇控製電路調整傳輸到散熱風扇的電壓大小來控製散熱風扇轉速。
再參考圖2,本文散熱風扇控製電路的較佳實施方式包括:一電子開關Q1、一運算放大器U、一電流控製器Q2和一輸出端F。所述電子開關Q1包括第一、第二和第三端,其第一端接收一第一控製信號GPI0,第二端接收一第二控製信號PWM,第三端依次通過一積分電阻RI及積分電容C接地:所述運算放大器U包括一-同向輸入端+、一反向輸入端一 及- -輸出端,其同向輸入端+通過一分壓電阻R2接地,反向輸入端一連接於所述積分電阻R1和積分電容C之間,並通過所述積分電阻R1與- -5V電源連接; 所述電流控製器Q2包括第一、第二和第三端,其第一端通過一限流電阻R3與述運算放大器U的輸出端連接,第二端與一12V電源連接,第三端通過另一分壓電阻R4與所述運算放大器U的同向輸入端+連接,所述第三端輸出一散熱風扇控製信號:所述輸出端F接收所述第二控製信號PWM及所述散熱風扇控製信號,所述輸出端F與一散熱風扇連接器連接。其中,所述第二控製信號PWM對應所述散熱風扇連接器的第四引腳,所述散熱風扇控製信號對應所述散熱風扇連接器的第二引腳。